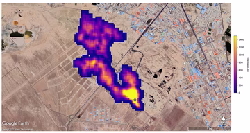
TIHI UBOJICA KLIME Otkrivene lokacije najgorih svjetskih mega-curenja metana Svijet | prije 0 min. | 0