Oglas

TIHI UBOJICA KLIME

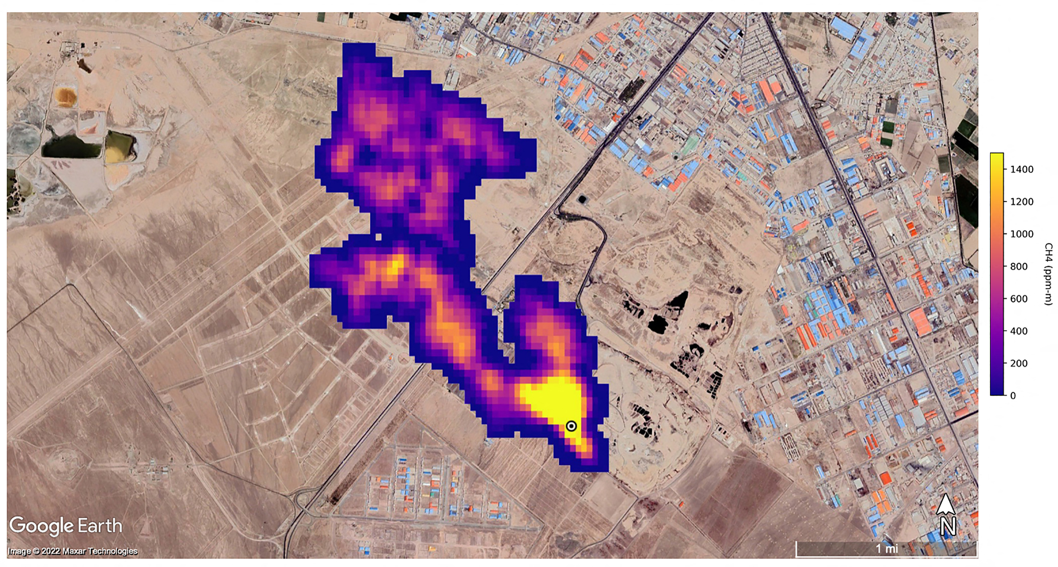
Otkrivene lokacije najgorih svjetskih mega-curenja metana

author
N1info
17. ožu. 2026. 08:27
A methane plume (Photo by NASA/JPL-Caltech / AFP) / RESTRICTED TO EDITORIAL USE - MANDATORY CREDIT "AFP PHOTO / NASA/ JPL-Caltech" - NO MARKETING NO ADVERTISING CAMPAIGNS - DISTRIBUTED AS A SERVICE TO CLIENTS
Ilustracija: NASA/JPL-Caltech / AFP

Analizom satelitskih podataka otkrivena su najgora svjetska mega-curenja snažnog stakleničkog plina metana u prošloj godini.

Oglas

Super-zagađujući oblak iz naftnih i plinskih postrojenja ima kolosalan utjecaj na zagrijavanje klime, ali često je rezultat lošeg održavanja i može se jednostavno popraviti. Procjena je otkrila desetke mega-curenja, od kojih svako ima isti utjecaj na globalno zagrijavanje kao termoelektrana na ugljen, piše Guardian.

Istraživači su rekli da je "izluđujuće" što se ne poduzimaju tako jednostavne mjere za borbu protiv klimatske krize i poručili su da bi ljudi trebali biti ljuti. Zaustavljanje curenja može biti čak i besplatno, s obzirom na to da se zarobljeni plin može prodati. Metan je, naime, "prirodni plin" koji pokreće elektrane.

Mega-curenja događaju se diljem svijeta, ali na popisu 25 najvećih, kojeg je izradio projekt Stop Methane na Sveučilištu Kalifornije u Los Angelesu (UCLA), dominiraju postrojenja u Turkmenistanu.

Razmjeri curenja metana u ovoj autoritarnoj državi prethodno su opisani kao "zapanjujući".

Super-zagađujući oblaci viđeni su i u SAD-u. Najveći otkriven 2025. godine dogodio se u Teksasu i emitirao je 5,5 tona metana na sat, što je ekvivalentno radu oko milijun SUV-ova koji troše gorivo. Venezuela (pet) i Iran (tri) također su imali više mega-curenja iz državnih postrojenja.

Stručnjaci smanjenje metana nazivaju klimatskom "kočnicom za nuždu"

Projekt Stop Methane također je analizirao super-zagađujuće oblake s odlagališta otpada, gdje truli organski otpad može osloboditi ogromne količine metana ako se njime ne upravlja dobro. Curenja su detektiraa diljem svijeta, od Turske do Alžira i Malezije do SAD-a.

Emisije metana danas uzrokuju 25 posto globalnog zagrijavanja, a od 2007. godine došlo je do "zastrašujućeg" porasta, prema znanstvenicima. Upozorili su da ovo ubrzanje ozbiljno riskira pokretanje katastrofalnih klimatskih prekretnica. Međutim, smanjenje emisija metana ima brz utjecaj, jer se plin prirodno uklanja iz atmosfere mnogo brže od ugljikovog dioksida. Neki stručnjaci smanjenje metana nazivaju klimatskom "kočnicom za nuždu", piše Guardian.

"To je stvarno izluđujuće", rekla je Cara Horowitz s UCLA-e. "Ova mjesta su rezultat lošeg održavanja. Ako biste malo nadogradili infrastrukturu, dobro se pobrinuli za čistoću, mogli biste riješiti zaista važan dio problema. Nadamo se da ćemo, povećavajući vidljivost ovih velikih problema, pomoći u povećanju javnog i političkog pritiska da se nešto poduzme", dodala je.

Za razliku od prethodnih popisa, projekt UCLA-e istražio je vjerojatne operatere mjesta mega curenja. "Metan je dugi niz godina bio skriveni zagađujući plin: nevidljiv, izvan vidokruga i izvan uma. Ali, sada možemo vidjeti ove izuzetno snažne emisije pomoću satelita i to koristiti kao poziv na buđenje za svijet", rekla je Horowitz.

Analiza UCLA Stop Methane temelji se na podacima iz Carbon Mappera i otkrila je 4400 značajnih oblaka metana u 2025. godini, od kojih je svaki emitirao više od oko 100 kg/sat, što je ekvivalentno radu 20 000 SUV-ova. U SAD-u, devet od 10 najgorih curenja bilo je u Teksasu.

"Amerikanci bi trebali biti iznenađeni i ljuti"

"Amerikanci bi trebali biti iznenađeni i ljuti činjenicom da se SAD nalazi prilično visoko na ovom popisu super-zagađujućih oblaka. Mi u SAD-u skloni smo misliti da je naša industrija prilično dobro i čisto vođena, ali ovo pokazuje da još imamo posla", naglasila je.

Turkmenski dužnosnici su u listopadu tvrdili da su mega-curenja metana smanjena. "Uprava je to stavila pod posebnu kontrolu, a curenja se lokalno popravljaju u roku od dva do tri dana", rekao je Muhammetberdi Byashiev, voditelj odjela za zaštitu okoliša u državnoj tvrtki Türkmengaz, navodeći suradnju s UN-om, Međunarodnom agencijom za energiju i EU. Međutim, nova analiza pokazuje da značajna curenja i dalje postoje, navodi Guardian.

"Jasno je da Turkmenistan pokušava pristupiti europskom tržištu. Europski potencijalni kupci trebali bi obratiti pozornost na naše rezultate", istaknula je. EU postupno uvodi stroga ograničenja na curenje metana povezano s uvoznim plinom.

Mary Nichols, bivša predsjednica Kalifornijskog odbora za zračne resurse i članica odbora za politiku i utjecaj Carbon Mappera, rekla je: "Metan je snažniji klimatski zlikovac od bilo kojeg drugog onečišćujućeg tvari zraka jer djeluje brzo i emitira se u velikim količinama. Također je relativno jeftin i lako ga je kontrolirati. Nove, detaljne satelitske snimke mogu pomoći u ciljanju zemalja i tvrtki koje trebaju biti odgovorne".

Teme

Kakvo je tvoje mišljenje o ovome?

Pridruži se raspravi ili pročitaj komentare

Pratite nas na društvenim mrežama